To Close This Window Click Here

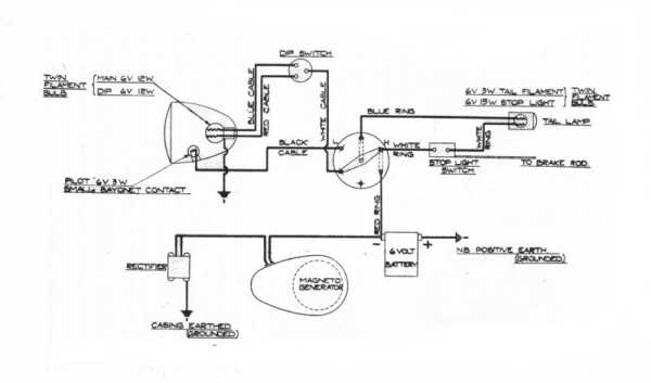
04F Wiring Diagram